Le KR a bénéficié d’améliorations au niveau électrique et électronique. VAG a donc rajouté quelques systèmes pour la gestion du moteur :
– Allumage électronique intégral
– régulateur de ralentit
– coupure d’alimentation d’essence en décélération.
En plus de ces systèmes, il y a eu le mécanisme classique d’enrichissement du mélange à froid, ainsi que la régulation (imprécise) de la contre pression (encore un mécanisme d’enrichissement).

Etudions les différents systèmes supportant la gestion du KR.
Sondes
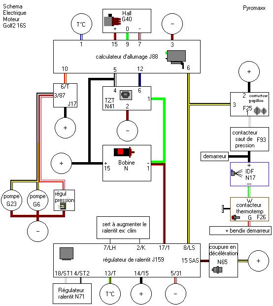
Voici un petit schéma du moteur côté conducteur, qui abrite la majorité des sondes.

Notons que les divers systèmes sont aussi connectés :
– au démarreur (boîte de vitesse)
– à la soupape de coupure en décélération (boîte à air)
– au contacteur de saut de pression (boîte à air)
– au contacteur de papillon (pipe d’admission côté papillons).
– à la bobine (derrière le moteur)
– module TZS (sous le haut du capot côté conducteur)
– boîtier d’allumage (de l’autre côté)
– boîtier de régulation de ralentit et de coupure en décélération (intérieur, console centrale)
Circuit électrique simplifié:

Le circuit du ventilateur et celui de l’indicateur multifonctions (MFA) ne sont pris en compte.
Allumage
Le KR bénéficie pour la première fois d’un allumage électronique intégral. Ce système permet de calculer l’angle d’allumage en fonction des paramètres moteur.
Le système
Ce système est constitué par :
– un calculateur
– module TZS
– capteur de régime et point mort haut (transmetteur d’effet Hall dans l’allumeur)
– la bobine
– le faisceau
– les bougies
Le détecteur à effet Hall intégré dans l’allumeur permet de connaître précisément la position du rotor (doigt d’allumeur). Il transmet la position au calculateur. Le calculateur cherche dans sa mémoire une valeur de référence en fonction de la charge (pression dans l’admission) et du régime moteur. Il corrige ensuite cette valeur à l’aide des autres paramètres d’entrée. Il en déduit le bon angle d’allumage. Il envoie alors des impulsions pour commander la bobine. Cependant, comme le courant atteint les 7.5 A (relativement élevé), il passe par l’intermédiaire du module TSZ, qui sert de » relais » (interrupteur commandé).
Ce module commande le courant primaire de la bobine pour créer la haute tension.
La haute tension est renvoyée à l’allumeur qui la transmet à la bonne bougie grâce au doigt d’allumeur.
Boîtier d’allumage et module TSZ :

Le boîtier d’allumage électronique (J88) contrôle non seulement l’allumage, mais aussi l’alimentation des pompes à essence et le régulateur de réchauffement. Il sert aussi de rupteur, en coupant l’allumage au-delà de 7200 t/min.
Pour ce faire, il utilise ces informations :
– Charge moteur (dépression)
– La température, grâce à une sonde CTN branchée à la borne 1.
– Le détecteur de Hall sur l’allumeur (bornes 7 15 et 9)
– Le contacteur de papillon (pour savoir si l’on accélère ou pas, borne 6)
Pour l’allumage, ce boîtier contrôle de module TSZ (N41), intermédiaire avec la bobine.
Il alimente aussi le relais des pompes à essence grâce à la borne 10.
– quand on met le contact, il réamorce le circuit d’alimentation pendant à peu près 1 seconde.
– quand le moteur tourne, c’est lui qui met en marche les pompes
– quand on cale, c’est encore lui qui coupe les pompes.
Il remplace donc le traditionnel relais tachymètrique.
Notons que le régulateur de réchauffement est commandé en même temps que les pompes à essence.
L’allumeur est un modèle sans rupteur mécanique. Il fonctionne grâce à un transmetteur de Hall. L’axe de allumeur tourne et des écrans métalliques passent devant le capteur à effet Hall, qui permet de connaître précisément la position du rotor distributeur. Le calculateur en déduit ainsi le régime et le point mort haut du moteur. L’absence de contact mécanique augmente la fiabilité de l’ensemble. De plus, il est dépourvu de système de correction centrifuge et à dépression.
Notons que le calculateur ne prends pas en compte le cliquetis.
Attention!
Bien que l’allumage soit électronique, cela ne dispense pas de régler le point d’allumage standard.
La bobine est spécifique aux allumages transistorisés. Faites donc attention lors de récupérations à la casse ou en pièces d’occasion. (étiquette verte pour bosch)
Le boîtier d’allumage et le module TSZ sont placés sous le capot, derrière le tablier, à côté du dispositif d’aération et des essuie-glaces.
Ralentit
Stabilisation du ralentit et coupure d’essence en décélération
Un boîtier (J159) contrôle le ralentit et la coupure de carburant en décélération.

En effet, à froid, le moteur à plus de mal a tourner, et les réglages ne sont pas optimums. Pour conserver une facilité d’utilisation, il est nécessaire d’augmenter, et de réguler les fluctuations naturelles du ralenti.
A chaud, quand vous arrêtez d’accélérer, le moteur à tendance à tourner à des régimes très bas avant de se stabiliser. Il est donc souhaitable d’empêcher cette chute de régime.
Pour ce faire un nouveau boîtier électronique à été greffé.
Il prend en compte ces paramètres :
– t° moteur (13/T)
– contacteur de papillon (8/LS)
– le régime moteur (borne 1, impulsions de la bobine)
– la mise en route de la climatisation (si elle est installée, bornes 7/LH et/ou 2/K).
L’instrument de cette régulation est le régulateur de ralentit. Il agit comme une vanne permettant de faire passer plus ou moins d’air (indépendamment de l’ouverture des papillons).
Il est connecté au boîtier, grâce au bornes 18/ST1 et 4/ST2.

Régulation :
1100 t/min quand la t° est inférieure à 40°C, et 950 t/min sinon. (+/- 50 t/min).
Quand vous arrêtez d’accélérer, en descente par exemple, vous n’avez guère besoin d’utiliser de l’essence. Pour palier à ce » gâchis « , le boîtier coupe l’arrivée d’essence aux injecteurs dès que vous levez la pédale d’accélérateur.
Cependant, ce système empêche votre moteur de pétarader à la décélération, comme l’EG ou le DX. Nostalgie…
La soupape de coupure en décélération permet donc de court-circuiter l’action du plateau sonde. Ce clapet, une fois excité par le boîtier, est animé par la dépression d’admission. Comme le plateau tombe, l’essence n’arrive plus aux injecteurs.

Le système de coupure en décélération est coupé quand le moteur est froid (t° < 40°C), et quand le régime moteur est inférieur à 1800 t/min. (pour ne pas caler)
Aide au départ à froid
A froid, le moteur à plus de mal à tourner.
Les cylindres étants froids, l’essence se condense sur leur paroi, le mélange est donc appauvri.
De plus, les ajustements se resserrent ce qui produit plus de frottements. Le moteur a donc tendance à tourner moins vite.
Il faut donc élever le ralentit (grâce au régulateur) et enrichir le mélange.
Il y a deux processus permettant d’enrichir le mélange :
– Augmenter la quantité d’essence injectée, par les injecteurs principaux (Le régulateur de réchauffement dont le fonctionnement est décrit dans le chapitre injection).
– Apporter une quantité d’essence supplémentaire nécessaire grâce à L’injecteur de départ à froid qui est alimenté lorsque l’on actionne le démarreur et lorsque l’on accélère à froid.
IDF
C’est un injecteur commandé électriquement qui envoie de l’essence dans le conduit d’admission.
Deux bornes : Le + (fil noir ) et le – (vert/blanc).
Il sert à faciliter le démarrage à froid en enrichissant le mélange pendant la phase de lancement du moteur, l’essence ajoutée n’étant pas prise en compte par le doseur-distributeur.
Thermo-contact temporisé
C’est un interrupteur automatique, qui commande la mise à la masse de l’injecteur de départ à froid « IDF » (fil vert-blanc) par un bilame qui réagit à la température.
Afin de faire marcher le bilame, cet interrupteur automatique est chauffé par une résistance de chauffage (fil rouge-noir), d’une part, et l’eau du moteur, d’autre part; il est donc vissé sur le circuit d’eau de refroidissement de ce dernier.
Le bilame est fermé (mise à la masse) lorsque sa température est inférieure à 35°C et il est ouvert (masse déconnectée) lorsque sa température est supérieure à 35°C.
Le rôle de la résistance chauffante est d’assurer une temporisation, c’est à dire, assurer que le bilame sera bien ouvert (masse déconnectée), au delà d’un certain temps (voir graphe), si le moteur ne démarre pas (évite le phénomène de noyage).
Il faut noter que la masse de la résistance de chauffage est aussi commandée par le bilame : si le bilame est ouvert, la résistance chauffante ne chauffe plus. Autrement dit, si on essaie de démarrer pendant une très longue période (et que le moteur ne part pas), le bilame peut se refermer et s’ouvrir plusieurs fois.
Contacteur de saut de pression
Ce contacteur : Il permet de déclencher l’IDF à froid, quand on accélère, moteur tournant.
Il ne laisse passer le courant que s’il y a une variation de pression importante dans le conduit d’admission, après le papillon. Son fonctionnement n’est que ponctuel, car dès que la pression d’admission se stabilise, il reviend en position de repos (donc ouvert).
Comme un interrupteur, il possède deux bornes non polarisées :
Le fil noir, qui amène du + a l’IDF (fil noir).
Le fils blanc permet de faire arriver le courant positif venu du contacteur de papillon.
Le contacteur est parcouru par du 12V.

Contacteur de papillon
C’est un interrupteur à trois bornes :
La première borne (fil noir, borne 2) amène le courant au contacteur.
Au repos, le courant est transmis à la deuxième borne (fil noir/jaune, borne 3), qui informe le module stabilisateur de ralenti et le calculateur d’allumage que le moteur est au ralenti.
A l’accélération (moteur hors ralenti), le courant passe vers la borne 1 (fils blanc), et amène le courant au contacteur de saut de pression.

Fonctionnement
Voici plusieurs séquences possibles pour l’aide au départ à froid:
Température moteur : 20°C (temporisation du thermocontact est de 2 secondes)
è Le moteur démarre en 3 secondes, l’IDF est coupé dès que le thermocontact ne commande plus la masse.

Température moteur : -20°C (Temporisation du thermocontact est de 8 secondes). Le moteur démarre en 2 sec; l’IDF s’arrête par l’arrêt du démarreur, mais un coup d’accélérateur pendant la temporisation à fait mettre en marche l’IDF, afin d’éviter un manque de puissance lors d’une accélération.

Température moteur : 20°C (Temporisation du thermocontact est de 2 secondes)
è Dans ce cas, Le moteur démarre en 30 sec. L’IDF sera mis en action 2 fois, car la résistance de chauffage du thermocontact temporise bien la mise à la masse (durée de 2 secondes), mais après cette temporisation, le bilame n’est plus chauffé par la résistance : il se refroidi pour, finalement se refermer et recommander la masse de l’IDF.
L’intervalle de temps entre les deux mises en fonctionnement de l’IDF est donné à titre indicatif.
